


通訊地址:山東聊城經濟開發區華山路南首30號
固定電話:0635-8888299
傳真號碼:0635-8888109
移動電話:13287501888
聯系人:陳經理
電子郵箱:1262980066@qq.com

供應S11型油浸式變壓器
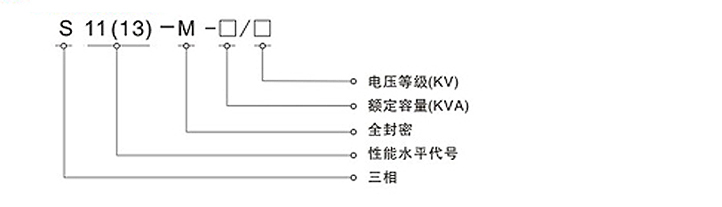
>>型號定義
>>華盈產品概述
S11-M系列全密封低耗能節能變壓器采用S11系列低耗損變壓器身,產品具有結構合理負載能
力強,運行可靠,免維護等特點。
變壓器郵箱采用波紋郵箱,變壓器油因溫差引起體積變化,靠波紋片的彈性膨脹來調節。
變壓器內部和外界空氣處于完全隔絕狀態,防止水份進入變壓器內部,壽命期內正常運行無需
加油,減少變壓器維護,提高電網運行和可靠性。
無儲油柜,箱蓋裝有QYW型變壓器保護裝置(氣體施放,壓力保護和溫度控制集一體的多功能保
護裝置)。以保證變壓器的正常運行。
箱蓋密封形式采用的方式。即箱蓋與油蓋之間使用膠條密封后,用螺栓將兩者緊固。
>>華盈變壓器主要技術參數
S11系列30-1600KVA(6、10/0.4)無勵磁低損耗電力變壓器技術參數

| 產品型號 | 額定容量(KVA) | 損耗(W)75℃ | 短路阻抗(%) | 空載電流(%) | 重量(Kg) | 軌距(mm) | 外形尺寸(mm) | |||
| 空載 | 負載 | 器身重 | 泊重 | 總重 | ||||||
| S11-M-30/10 | 30 | 100 | 600 | 4 | 1.4 | 150 | 85 | 325 | 400 | 775×720×1020 |
| S11-M-50/10 | 50 | 130 | 870 | 1.2 | 220 | 100 | 430 | 820×750×1085 | ||
| S11-M-63/10 | 63 | 150 | 1040 | 1.2 | 260 | 105 | 480 | 825×765×1125 | ||
| S11-M-80/10 | 80 | 180 | 1250 | 1.1 | 295 | 110 | 535 | 845×740×1150 | ||
| S11-M-100/10 | 100 | 200 | 1500 | 1 | 390 | 140 | 675 | 915×775×1195 | ||
| S11-M-25/10 | 25 | 140 | 1800 | 1 | 430 | 145 | 725 | 930×790×1225 | ||
| S11-M-160/10 | 160 | 180 | 2200 | 0.9 | 498 | 165 | 830 | 960×780×1695 | ||
| S11-M-200/10 | 200 | 315 | 2600 | 0.9 | 585 | 180 | 945 | 990×800×1340 | ||
| S11-M-250/10 | 250 | 400 | 3050 | 0.8 | 665 | 195 | 1055 | 1010×800×1380 | ||
| S11-M-315/10 | 315 | 480 | 3650 | 0.8 | 760 | 205 | 1170 | 1025×815×1435 | ||
| S11-M-400/10 | 400 | 470 | 4300 | 0.7 | 960 | 255 | 1480 | 1295×815×1480 | ||
| S11-M-500/10 | 500 | 680 | 5100 | 0.7 | 1145 | 285 | 1725 | 1330×845×1575 | ||
| S11-M-630/10 | 630 | 810 | 6200 | 4.5 | 0.6 | 1270 | 315 | 1960 | 820 | 1400×915×1555 |
| S11-M-800/10 | 800 | 980 | 7500 | 0.6 | 1640 | 400 | 2500 | 1485×935×1680 | ||
| S11-M-1000/10 | 1000 | 1155 | 10300 | 0.5 | 1770 | 470 | 2920 | 1835×1070×1715 | ||
| S11-M-1250/10 | 1250 | 1360 | 12000 | 0.5 | 2140 | 535 | 3445 | 1850×1080×1890 | ||
| S11-M-1600/10 | 1600 | 1640 | 14500 | 0.4 | 2595 | 685 | 4195 | 1935×1160×2000 | ||
我公司生產的三相油浸式配電變壓器,器身采用了新型絕緣結構,提高了抗短路能力;鐵芯由高質量冷軋硅鋼片制成‘高壓繞組均選用優質無氧銅線為材料,并采用多層圓筒式結構;所有緊固件采用特殊放松處理。產品具有高效率,低損耗的特點,可節省大量的電耗和運行費用,社會效益顯著,是國家推廣的高新技術產品。
1.鐵芯選用優質冷軋取向硅鋼片,利用自動橫剪工藝和應用階梯接縫(Step-Lap)最新工藝制造,改善了磁通密度在鐵心內部的分布狀況,減少鐵心的振動能量,有效地降低了噪聲,降低了損耗。
2.線圈選用高強度漆包線(或紙包線)卷繞,圓筒式(或餅式)結構,安匝分布均勻,絕緣結構合理,具有很強的抗短路能力。
3.變壓器器身緊固采用防松結構,緊固部分帶自鎖防松螺母,采用了不吊芯結構,能保證長途運輸后運行時不松脫。
4.波紋油箱的波紋片取代了儲油柜,波紋片可以隨變壓器油體積的變化而漲縮,使變壓器與大氣隔絕,防止和減緩油的劣化和絕緣受潮,增強運行可靠性,正常運行免維護。
5.配有"遙測"信號溫度計和壓力釋放閥,增強了變壓器運行的可靠性
本公司生產的主要產品為電壓等級在500kV 級及以下的各種型號的電力變壓器、整流變壓器、電爐變壓器、電抗器、特種變壓器、干式變壓器、以及35kV、10kV各種型號的歐式、美式箱式變電站,高低壓開關柜和各類真空凈油機。
本公司S11系列油浸式電力變壓器首批通過兩部鑒定,產品結構新穎、性能優越、抗短路能力強。10~220kV油浸式變壓器產品系列段均已通過國家變壓器質量監督檢測中心承受突發短路能力試驗和兩部鑒定,現已開發出11型、13型、15型產品并批量投放市場。生產的變壓器達到“三低”,即低損耗、低噪音、低局放;“一強”,抗短路能力強;“二不”,不滲漏、現場不吊芯。另外本公司生產的箱式變電站、高低壓開關柜,具有設計布局合理、外形美觀大方、體積小、重量輕、占地面積少等優點。真空凈油機是我公司的專利產品,多次榮獲電力部,機械工業部優質產品獎。公司產品暢銷全國各地,并遠銷新、菲、馬、泰、越南、伊朗、敘利亞、阿聯酋、澳大利亞、中歐等國,受到廣大用戶的廣泛贊譽。
Copyright © 2025 非晶合金變壓器_干式變壓器_華盈非晶合金變壓器有限公司 魯ICP備16029283號-3 技術支持:互聯縱橫